

Чиллер для охолодження рідини S&A CW-5202TH, система охолодження води для лазерного верстата CO2 та шпинделя
Промисловий чилер для охолодження рідини S&A CW-5202TH, система охолодження води для лазерного верстата CO2 та шпинделя, портативна холодильна установка чилер
Чилер CW-5202TH - промислова охолоджувальна установка з номінальною холодопродуктивністю 1.77 кВт, яка призначена для зниження температури охолоджувальної води або технологічної рідини в верстатах на основі лазерних трубок CO2 постійного струму потужністю ≤120 Вт, шпинделях потужністю ≤5.5 кВт або іншому обладнанні з аналогічною системою охолодження.
Головною перевагою CW-5202TH у порівнянні з іншими моделями є можливість одночасного охолодження двох компонентів (для прикладу: чиллер здатний охолодити відразу дві лазерні трубки СО2 Reci W4 або аналоги (максимальна потужність не повинна перевищувати 120 Вт)).
В якості холодоагента використовується фреон R-407c. За відведення тепла від радіатора відповідають два високошвидкісні вентилятори діаметром 150 мм.
CW-5202TH оснащений контролером з дисплеєм Т-503, який забезпечує 2 режими роботи:
- Підтримка заданої температури (наприклад від +15°C до +18°C)
-
Розумний температурний режим (регулює температуру рідини залежно від температури навколишнього повітря)
Корпус пристрою виготовлений із металу. На верхній грані є ручки для зручного перенесення пристрою.
Модель CW-5202TH є оновленою версією чиллера CW-5303AH.
Області застосування: лазерні верстати CO2, фрезерно-гравіювальні верстати, зварювальні пристрої тощо.
Особливості:
-
Високий показник холодопродуктивності за рахунок фреону R-407c
-
Можливість одночасного охолодження двох лазерних трубок СО2 чи іншого обладнання
-
Місткий герметичний резервуар на 6 л
-
Масивний радіатор з гарною розсіювальною здатністю
-
2 високошвидкісні вентилятори для відведення тепла
-
2 режими керування температурою з тонким налаштуванням
-
Відстеження показників температури та кодів аварійних ситуацій в режимі реального часу за допомогою дисплея контролера
-
Наявність системи звукової сигналізації аварійних ситуацій
-
2 світлодіодні індикатори стану роботи
-
Наявність оглядового вікна відстеження кількості рідини у резервуарі
-
Наявність роз'єму виведення сигналу аварійної ситуації на зовнішній контролер
-
Наявність виводу для зливу води з резервуару
-
Надійність
-
Тривалий термін служби
Технічні характеристики:
Виробник: Guangzhou Teyu Electromechanical (S&A Chiller) 
Модель: CW-5202TH
Тип охолодження: фреоновий
Використовуваний холодоагент: R-407c
Об'єм холодоагенту: 370 г
Кількість контурів охолодження: 2
Потужність відповідної лазерної трубки CO2: ≤120 Вт
Потужність відповідного шпинделя: ≤5.5 кВт
Кількість фаз живлення: 1
Напруга живлення: 220 В змінний струм (АС)
Частота змінного струму: 50 Гц
Сила струму: 0.5-5.5 А
Номінальна потужність обладнання: 0.74 кВт
Номінальна холодопродуктивність: 1.77 кВт
Потужність компресора: 0.6 кВт
Потужність водяної помпи: 0.05 кВт
Максимальна висота підйому рідини: 12 м
Максимальна продуктивність: 13 л/хв
Об'єм резервуару: 6 л
Кількість вентиляторів: 2
Діаметр вентиляторів: 150 мм
Кількість режимів керування температурою: 2
Температура навколишнього середовища для ефективної роботи: +5...+25 °C
Максимальна температура навколишнього середовища: +50 °C
Мінімальна температура рідини: +1 °C
Максимальна температура рідини: +40 °C
Точність підтримки температури: ±0.3 °C
Діаметр штуцерів: 10 мм
Матеріал штуцерів: латунь
Матеріал корпусу: метал
Габаритні розміри: 580х290х470 мм
Вага нетто: 25.3 кг
Стан: новий
Гарантійний термін: 3 місяці
Основні компоненти

Принцип роботи

Інтерфейс панелі контролера
![]() |
"D1" горить: контролер працюємо в "розумному" режимі |
| "D1" не горить: контролер працює в режимі підтримки заданої температури | |
| "D1" блимає: контролер працює в режимі налаштування параметрів або відображає температуру навколишнього середовища | |
| "D2" горить: чиллер працює в режимі охолодження | |
| "D2" не горить: чиллер працює в режимі очікування (моніторингу) | |
| "D2" блимає: чиллер працює в режимі енергозбереження | |
| Якщо натиснути кнопку "▼", то контролер покаже температуру навколишнього середовища. При бездіяльності через 6 секунд він повернеться у попередній стан відображення даних. Під час відображення температури навколишнього середовища індикатор "D1" блиматиме. | |
| Клавіші "▲" и "▼" призначені для вибору потрібних значень та налаштувань | |
| Клавіша "RST": клавіша введення | |
| Клавіша "SET": клавіша вибору функції |
Відновлення заводських налаштувань
Перед запуском чиллера затисніть і утримуйте клавіші "▲" і "▼", доки контролер не відобразить значення "rE", через 6 секунд після того, як ви відпустите клавіші, контролер перейде в режим нормальної роботи. Після цих дій усі параметри контролера будуть відновлені до заводських значень.
Опис кодів аварійних ситуацій
При звуковій сигналізації аварійної ситуації на дисплеї поперемінно відображаються код помилки та температура
Для вимикання звукової сигналізації потрібно натиснути будь-яку клавішу, проте код помилки на дисплеї залишиться доти, доки не буде усунуто помилку
| Код помилки | E1 | E2 | E3 | E4 | E5 |
| Опис | Занадто висока температура навколишнього середовища | Занадто висока температура рідини | Надто низька температура рідини | Несправність датчика температури навколишнього середовища | Несправність датчика температури рідини |
Список і опис параметрів контролера
| Код | Опис | Діапазон | Значення за замовчуванням встановлено на заводі | Примітка |
| F0 | Встановлення температури | F9~F8 | +25 °C | Постійний контроль температури |
| F1 | Значення різниці температур | -15~+5 °C | -2°C | Діапазон реакції "розумного" режиму |
| F2 | Гістерезис температури | 0.1~3.0 °C | 0.8 °C | |
| F3 | Спосіб управління | 0~1 | 1 | 1: "розумний" режим 0: режим підтримки заданої температури |
| F4 | Сигналізація перегріву рідини | 1~20 °C | 10 °C | |
| F5 | Сигналізація переохолодження рідини | 1~20 °C | 15 °C | |
| F6 | Сигналізація перевищення температури навколишнього середовища | 40~50 °C | 45 °C | |
| F7 | Пароль | 00~99 | 8 | |
| F8 | Гранично висока температура рідини | F0~40 °C | 30 °C | |
| F9 | Гранично низька температура рідини | 1 °C~F0 | 20 °C |
Базові налаштування чилера
Натисніть кнопку "SET" для входу до меню відображення налаштувань. Індикатор "D1" буде блимати, сигналізуючи, що ви перебуваєте в режимі відображення поточної температури. У "розумному" режимі дисплей показуватиме різницю між температурою рідини та навколишнім середовищем ("F1").
У режимі підтримки заданої температури дисплей відображатиме встановлену для утримання температуру ("F0"). Натисніть кнопку "▲" або "▼", щоб змінити налаштування. Після зміни значення натисніть кнопку "RST" для збереження та виходу з налаштувань або натисніть кнопку "SET" для виходу без збереження.
Якщо протягом 20 секунд не буде жодних дій, контролер автоматично вийде зі стану зміни параметрів без збереження значень.
Розширені налаштування чилера
Натисніть і утримуйте кнопки "▲" та "SET" протягом 5 секунд, доки на дисплеї не загориться цифра "0". За допомогою кнопки "▲" виберіть той пароль, який у вас встановлений (за замовчуванням - "8"). Після вибору пароля натисніть "SET". Якщо пароль вибрано правильно, на екрані з'явиться "F0" і чиллер перейде до меню розширених налаштувань. Також про знаходження в меню налаштувань буде сигналізувати блимаючий індикатор "D1". Якщо введено неправильний пароль, чиллер повернеться до головного меню (відображення температури).
У меню розширених налаштувань клавішами "▲" і "▼" виберіть потрібну функцію та натисніть "SET" для її подальшого налаштування. Зміна параметрів здійснюється клавішами "▲" і "▼", підтвердження – клавішею "RST" (відбудеться збереження вибраного параметра та повернення до попереднього меню). Для повернення в основне меню відображення температури без збереження необхідно натиснути клавішу "SET" або зачекати 20 секунд.
Примітки: У процесі налаштування чиллер працює за раніше встановленими параметрами.
У режимі "Підтримка заданої температури" температура рідини контролюється параметром "F0".
У "розумному" режимі температура рідини підбиратиметься, виходячи з температури навколишнього середовища та параметра "F1".
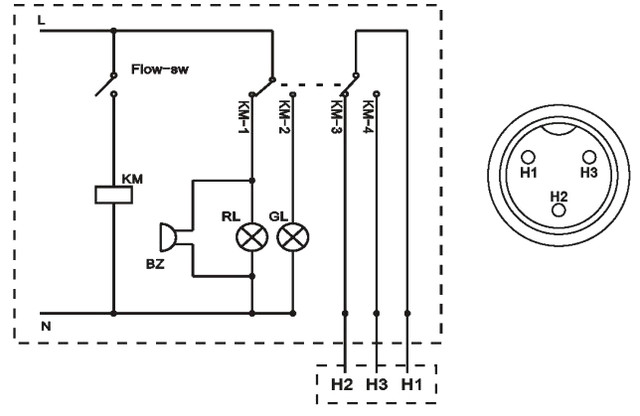
Причини наявності/відсутності сигналів аварійної ситуації
![]() |
|||||
| Індикатор нормальної роботи (зелений) | Індикатор збою (червоний) | Звуковий сигнал | Виходи H1, H2 | Виходи H1, H3 | |
| Водяна помпа працює коректно | Увімкнено | Вимкнено | Ні | Розімкнуто | Зімкнуто |
| Заблоковано контур циркуляції охолоджувальної рідини | Вимкнено | Увімкнено | Так | Зімкнуто | Розімкнуто |
| Сигналізація нестачі води | Вимкнено | Увімкнено | Так | Зімкнуто | Розімкнуто |
| Збій роботи водяної помпи | Вимкнено | Увімкнено | Так | Зімкнуто | Розімкнуто |
| Збій живлення | Зімкнуто | Розімкнуто | |||
Примітка: Для нормальної роботи схеми потрібно, щоб сила струму, що подається на чиллер не перевищувала 3 А, а напруга – 300 В
Методи усунення несправностей
| Проблема | Можлива причина | Метод вирішення |
| Чиллер увімкнений, але не працює | Шнур живлення не підключений | Підключіть шнур живлення |
| Вигорів запобіжник | Замініть запобіжник у гнізді живлення на новий | |
| Трубки підключені до входу і виходу, водяний потік відсутній і горить червоний індикатор | Низький рівень води у резервуарі | Долийте воду і перевірте водяний контур щодо можливих витоків |
| Трубки підключені до входу і виходу, водяний потік присутній, але горить червоний індикатор | Заблоковано шлях водяного потоку | Перевірте водяний контур на предмет перегинів або засмічення |
| Занадто висока температура | Забита сітка фільтра, погана тепловіддача | Зніміть та почистіть сітку |
| Погана повітряна вентиляція | Переконайтеся, що на шляхах входу та виходу повітря немає перешкод | |
| Напруга занадто низька, або нестабільна | Перевірте живлення в мережі або підключіть стабілізатор | |
| Некоректні налаштування контролера | Поправте налаштування контролера або поверніться до заводських налаштувань | |
| Часте увімкнення/вимкнення | Дайте більше часу на охолодження води (процес може тривати понад 5 хвилин) | |
| Занадто велике теплове навантаження підключеного обладнання | Зменшіть теплове навантаження або використовуйте модель чиллера більшої потужності | |
| Сигналізація високої температури навколишнього середовища | Температура навколишнього середовища занадто висока для налаштувань чиллера | Поліпшіть вентиляцію. Чиллер може працювати коректно лише за температури нижче +40 °C |
| Велика кількість конденсату | Температура рідини набагато нижча від температури навколишнього середовища при високій вологості | Підвищіть встановлену температуру рідини або додатково ізолюйте труби |
| Занадто повільне стікання води через зливний отвір | Заливний отвір не відкритий | Відкрийте заливний отвір |
-
Забороняється включати чилер при сухому резервуарі
-
В якості охолоджуючої рідини рекомендується використовувати очищену або дистильовану воду
-
Коли чиллер з рідиною зберігається в середовищі з температурою нижче +2 °C, необхідно додати антифриз в резервуар. Коли температура середовища стане вищою, залийте очищену або дистильовану воду і запустіть чиллер на 30 хвилин, щоб видалити залишки антифризу. Потім злийте цю рідину і наповніть резервуар новою для нормальної роботи пристрою
-
Чиллер повинен знаходитися в сухому приміщенні, що добре провітрюється, вдалині від джерел тепла. Залишайте мінімум 50 см простору за задньою панеллю і 30 см з боків для оптимальної роботи пристрою
-
Рекомендується оновлювати воду раз на тиждень
-
При транспортуванні чиллера або передбачуваним тривалим періодом простою необхідно злити рідину з резервуару
-
Чилер CW-5202TH
-
Кабель живлення
-
Роз'єм виведення сигналу аварійної ситуації
-
Хомути
Фрезерно-гравіювальні верстати

Дивіться всі наші оголошення
- Каталог товарів
- Верстати
- Оснащення для верстатів
- Системи охолодження та вентиляції
- Контролери
- Електродвигуни
- Драйвери крокового двигуна
- Драйвери та крокові двигуни з енкодером
- Серводвигуни із серводрайверами
- Блоки живлення
- Шпинделі
- Інвертори
- Пульти ручного керування та DSP контролери
- Датчики, кнопки, роз'єми, кабелі, мікросхеми, фільтри
- Лінійні напрямні та підшипники
- Передачі
- Системи мастила напрямних та передач
- Механіка
- Гнучкі муфти
- Гнучкий кабель канал (кабелеукладач)
- Фрези
- Алюмінієвий профіль
- Пневматика
| Основні | |
|---|---|
| Країна виробник | Китай |
| Виробник | S&A |
| Охолодження конденсатора | Повітряне |
| Холодопродуктивність | 1.77 кВт |
| Максимальна температура навколишнього середовища | 50 град. |
| Споживана потужність | 0.74 кВт |
| Напруга живлення | 220 В |
| Частота струму | 50 Гц |
| Вага | 25.3 кг |
| Гарантійний термін | 3 міс |
| Стан | Новий |
| Габаритні розміри | |
| Ширина | 290 мм |
| Довжина | 580 мм |
| Висота | 430 мм |
| Додаткові характеристики | |
| Вбудована насосна станція | Так |
| Автоматичний режим роботи | Так |
| Пульт дистанційного керування | Ні |
| Таймер | Ні |
| Використовуваний холодоагент | R407c |
| Основні | |
| Тип охолодження | Фремонний |
| Матеріал корпусу | метал |
| Кількість фаз живлення | 1 |
| Об'єм резервуара | 6 л |
| Точність підтримки температури | ±0.3 °C |
| Об'єм холодоагенту | 370 |
| Потужність компресора | 0,6 кВт |
| Потужність водяної помпи | 0.05 кВт |
| Сила тока | 0.5-5.5 А |
| Максимальна висота підйому рідини | 12 м |
| Максимальна швидкодія | 13 л/мін |
| Кількість режимів керування температурою | 2 |
| Температура навколишнього середовища для ефективної роботи | +5...+25 °C |
| Мінімальна температура рідини | +1 °C |
| Діаметр Штуцерів | 10 мм |
| Кількість вентиляторів | 2 |
| Діаметр вентиляторів | 150 мм |
| Штуцерський матеріал | латину |
| Кількість контурів охолодження | 2 |
| Сила відповідної лазерної трубки CO2 | ≤120 Вт |
| Сила відповідної шпинделя | ≤5.5 кВт |
| Максимальна температура рідини | +40 °C |
- Ціна: 28 795 ₴
- Немає в наявності
- Код: 10-103
28 795 ₴
- +380 (99) 100-30-30Прийом замовлень - Vodafone
- +380 (73) 100-30-30Прийом замовлень - Lifecell
- +380 (96) 665-71-06Прийом замовлень - Київстар
- Понеділок09:0018:00
- Вівторок09:0018:00
- Середа09:0018:00
- Четвер09:0018:00
- Пʼятниця09:0018:00
- Субота10:0016:00
- НеділяВихідний






