


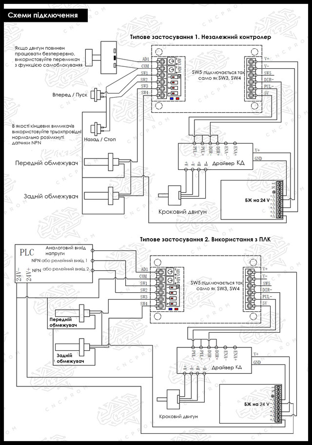
Контролер руху (генератор імпульсів) PG01-1B

PG01-1B - компактний генератор імпульсів, який використовується для регулювання обертання крокового двигуна в системах промислової автоматизації. За допомогою контролера можна управляти траєкторією, швидкістю, часом затримки і зупинкою обертання двигуна. Керувати швидкістю користувач може c допомогою вбудованого так і зовнішнього потенціометрів, а затримкою тільки вмонтованим. DIP-перемикачі в свою чергу відповідають за наступні команди:
DIP1 і DIP2 - вибір одного з п'яти режимів траєкторії обертання двигуна
DIP3 - вибір одного з двох режимів регулювання швидкості
DIP4 - вибір одного з двох режимів зупинки обертання
Електроживлення контролера здійснюється імпульсним джерелом живлення DC 12 V або 24 V.
Особливості:
- Не вимагає підключення до комп'ютера
- Компактність
- Висока точність
- 5 режимів управління траєкторією
- Можливість регулювання швидкості як внутрішнім, так і зовнішнім потенціометрами
- Можливість регулювання часу затримки
- 2 режиму зупинки обертання: різка і плавна
- Можливість підключення датчика вихідного положення
- Розміщення потенціометрів і DIP-перемикачів зовні (для зручності регулювання)
- Легкість у використанні
- Тривалий термін служби
ТЕХНІЧНІ ХАРАКТЕРИСТИКИ
Модель: PG01-1B
Напруга живлення: 7~30 V DC
Частотний діапазон: 160 Hz ~ 20 kHz
Тип вихідного сигналу: NPN
Відповідний зовнішній потенціометр: 10 кОм
Температура навколишнього середовища: -30...+50 °С
Габаритні розміри: 96.5х50.5х25.5 мм
Вага: 56 г









- Контролер руху (генератор імпульсів) PG01-1B (1 шт.)
Потенціометр багатооборотний WXD3-13-2W (10 кОм)

Потенціометр RV24YN20S B103 (10 кОм)

Потенціометр WTH118-2W B10K (10 кОм)

Індуктивний датчик HURON LJ12A3-4-Z/BX NPN NO відкритий

Індуктивний кінцевий датчик OMRON TL-Q5MC1-Z NPN NO (відкритий)

Оптичний датчик QMBONW E3F-DS30C4 NPN NO відкритий

Дивіться всі наші оголошення
- Каталог товарів
- Контролери
- Крокові двигуни
- Драйвери крокового двигуна
- Блоки живлення
- Шпинделі
- Інвертори
- Серводвигуни з серводрайверами
- Драйвери та крокові двигуни з енкодером
- Верстати з ЧПК
- Пульти ручного управління і DSP контролери
- Датчики, кнопки, роз'єми, кабелі, мікросхеми, фільтри
- КГП
- Лінійні направляючі
- Лінійні підшипники
- Гнучкі муфти
- Гнучкий кабель канал (кабелеукладальник)
- Затискні цанги, гайки ER
- Поворотні осі
- Алюмінієвий профіль
- Ремінний привід
- Рейковий привід
- Регулятори висоти різака THC (torch height control)
| Основні | |
|---|---|
| Одиниці виміру частоти | Гц |
| Мінімальний діапазон частот | 160 |
| Максимальний діапазон частот | 20000 |
| Стан | Новий |
| Тип комплектуючого | Генератор імпульсів |
| Кількість в упаковці | 1 шт. |
| Модель | PG01-1B |
| Напруга живлення | 7~30 V DC |
| Частотний діапазон | 160 Hz ~ 20 kHz |
| Тип вихідного сигналу | NPN |
| Відповідний зовнішній потенціометр | 10 кОм |
| Монітор | |
| Монітор | Немає |
| Загальні | |
| Мінімальна робоча температура | -30 °С |
| Максимальна робоча температура | 50 °С |
| Напруга | 24 В |
| Довжина | 96.5 мм |
| Ширина | 50.5 мм |
| Висота | 25.5 мм |
| Вага | 0.056 кг |
- Ціна: 930 ₴
- Готово до відправки
- Код: 05-215
930 ₴
- +380 (99) 100-30-30Прийом замовлень - Vodafone
- +380 (73) 100-30-30Прийом замовлень - Lifecell
- +380 (96) 665-71-06Прийом замовлень - Київстар
- Понеділок09:0018:00
- Вівторок09:0018:00
- Середа09:0018:00
- Четвер09:0018:00
- Пʼятниця09:0018:00
- Субота10:0016:00
- НеділяВихідний







