


Контролер руху (генератор імпульсів) PG05-T01
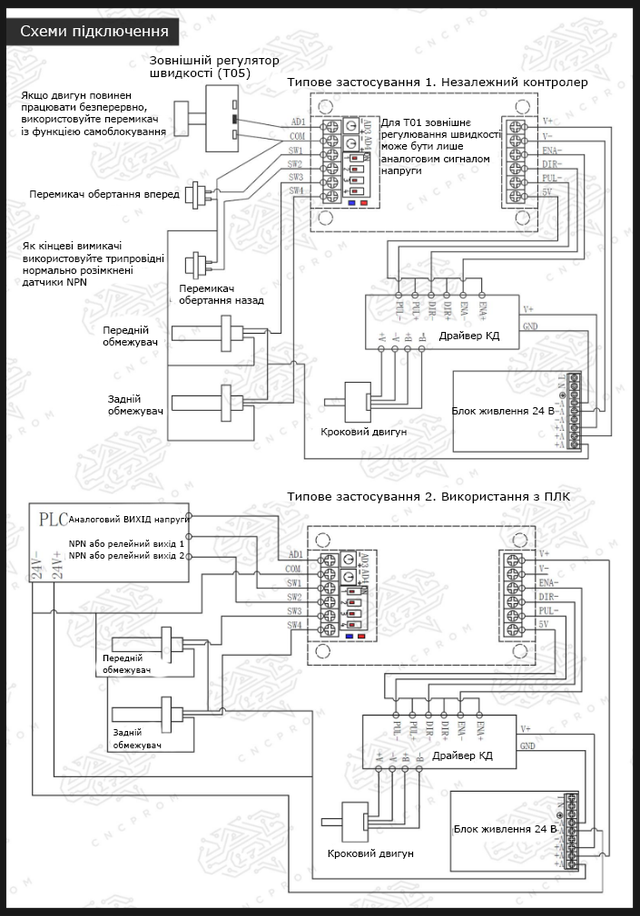
PG05-T01 - компактний генератор імпульсів, який використовується для регулювання напрямку, швидкості, прискорення / уповільнення і зупинки обертів крокового або серводвигуна в системах промислової автоматизації. Керувати швидкістю користувач може c допомогою вбудованого потенціометра (зовнішній контроль швидкості може здійснюватися тільки шляхом подачі на вхід напруги 0-10 V). Прискорення і уповільнення обертання регулюється тільки вбудованим потенціометром. Контролювати напрями обертання двигуна можна за допомогою вимикачів. Завдяки DIP-перемикачів можна вибрати один з чотирьох режимів керування швидкістю, режим зупинки обертання двигуна і частотний діапазон.
Електроживлення контролера здійснюється імпульсним джерелом живлення DC12 V або 24 V.
Особливості:
- Не вимагає підключення до комп'ютера
- Компактність
- Висока точність
- 4 режими управління швидкістю обертання
- Можливість регулювання прискорення та уповільнення обертання
- 2 режиму зупинки обертання: різка і плавна
- Можливість регулювання напряму обертання
- Розміщення потенціометрів і DIP-перемикачів зовні (для зручності регулювання)
- Сумісність як з кроковими так і з сервоприводами
- Легкість у використанні
- Тривалий термін служби
ТЕХНІЧНІ ХАРАКТЕРИСТИКИ
Модель: PG05-T01
Напруга живлення: 7~30 V DC
Високочастотний діапазон: 160 Hz ~ 50 кГц
Низькочастотний діапазон: 80 Hz ~ 25 kHz
Тип вихідного сигналу: NPN
Температура навколишнього середовища: -30...+50 °С
Габаритні розміри: 96.5х50.5х25.5 мм
Вага: 56 г










- Контролер руху (генератор імпульсів) PG05-T01 (1 шт.)
Індуктивний датчик HURON LJ12A3-4-Z/BX NPN NO відкритий

Індуктивний кінцевий датчик OMRON TL-Q5MC1-Z NPN NO (відкритий)

Оптичний датчик QMBONW E3F-DS30C4 NPN NO відкритий

Дивіться всі наші оголошення
- Каталог товарів
- Контролери
- Крокові двигуни
- Драйвери крокового двигуна
- Блоки живлення
- Шпинделі
- Інвертори
- Серводвигуни з серводрайверами
- Драйвери та крокові двигуни з енкодером
- Верстати з ЧПК
- Пульти ручного управління і DSP контролери
- Датчики, кнопки, роз'єми, кабелі, мікросхеми, фільтри
- КГП
- Лінійні направляючі
- Лінійні підшипники
- Гнучкі муфти
- Гнучкий кабель канал (кабелеукладальник)
- Затискні цанги, гайки ER
- Поворотні осі
- Алюмінієвий профіль
- Ремінний привід
- Рейковий привід
- Регулятори висоти різака THC (torch height control)
| Основні | |
|---|---|
| Одиниці виміру частоти | кГц, Гц |
| Стан | Новий |
| Тип комплектуючого | Генератор імпульсів |
| Кількість в упаковці | 1 шт. |
| Модель | PG05-T01 |
| Напруга живлення | 7~30 V DC |
| Високочастотний діапазон | 160 Hz ~ 50 кгц |
| Низькочастотний діапазон | 80 Hz ~ 25 kHz |
| Тип вихідного сигналу | NPN |
| Монітор | |
| Монітор | Немає |
| Загальні | |
| Мінімальна робоча температура | -30 °С |
| Максимальна робоча температура | 50 °С |
| Напруга | 24 В |
| Довжина | 96.5 мм |
| Ширина | 50.5 мм |
| Висота | 25.5 мм |
| Вага | 0.056 кг |
- Ціна: 968 ₴
- Немає в наявності
- Код: 05-218
968 ₴
- +380 (99) 100-30-30Прийом замовлень - Vodafone
- +380 (73) 100-30-30Прийом замовлень - Lifecell
- +380 (96) 665-71-06Прийом замовлень - Київстар
- Понеділок09:0018:00
- Вівторок09:0018:00
- Середа09:0018:00
- Четвер09:0018:00
- Пʼятниця09:0018:00
- Субота10:0016:00
- НеділяВихідний








